Basic Troubleshooting Guide

Customer Problem Analysis Sheet

Basic Inspection Procedure
Measuring Condition of Electronic Parts' Resistance
The measured resistance at high temperature after vehicle
running may be high or low. So all resistance must be measured at
ambient temperature (20°C, 68°F), unless stated otherwise.
|
The measured resistance in except for ambient temperature (20°C, 68°F) is reference value. |
Intermittent Problem Inspection Procedure
Sometimes the most difficult case in troubleshooting is when a
problem symptom occurs but does not occur again during testing. An
example would be if a problem appears only when the vehicle is cold but
has not appeared when warm. In this case, the technician should
thoroughly make out a "Customer Problem Analysis Sheet" and recreate
(simulate) the environment and condition which occurred when the vehicle
was having the issue.
| 1. |
Clear Diagnostic Trouble Code (DTC). |
| 2. |
Inspect connector connection, and check terminal for poor
connections, loose wires, bent, broken or corroded pins, and then verify
that the connectors are always securely fastened. 
|
| 3. |
Slightly shake the connector and wiring harness vertically and horizontally. |
| 4. |
Repair or replace the component that has a problem. |
| 5. |
Verify that the problem has disappeared with the road test. |
? Simulating Vibration
| 1) |
Sensors and Actuators
: Slightly vibrate sensors, actuators or relays with finger.
|
Strong vibration may break sensors, actuators or relays |
|
| 2) |
Connectors and Harness
: Lightly shake the connector and wiring harness vertically and then horizontally. |
? Simulating Heat
| 1) |
Heat components suspected of causing the malfunction with a hair dryer or other heat source.
| • |
DO NOT heat components to the point where they may be damaged. |
| • |
DO NOT heat the ECM directly. |
|
|
? Simulating Water Sprinkling
| 1) |
Sprinkle water onto vehicle to simulate a rainy day or a high humidity condition.
|
DO NOT sprinkle water directly into the engine compartment or electronic components. |
|
? Simulating Electrical Load
| 1) |
Turn on all electrical systems to simulate excessive electrical loads (Radios, fans, lights, rear window defogger, etc.). |
Connector Inspection Procedure
| 1. |
Handling of Connector
| A. |
Never pull on the wiring harness when disconnecting connectors. 
|
| B. |
When removing the connector with a lock, press or pull locking lever. 
|
| C. |
Listen for a click when locking connectors. This sound indicates that they are securely locked. 
|
| D. |
When a tester is used to check for continuity, or to measure voltage, always insert tester probe from wire harness side. 
|
| E. |
Check waterproof connector terminals from the connector side. Waterproof connectors cannot be accessed from harness side. 
| • |
Use a fine wire to prevent damage to the terminal. |
| • |
Do not damage the terminal when inserting the tester lead. |
|
|
|
| 2. |
Checking Point for Connector
| A. |
While the connector is connected:
Hold the connector, check connecting condition and locking efficiency. |
| B. |
When the connector is disconnected:
Check missed terminal, crimped terminal or broken core wire by slightly pulling the wire harness.
Visually check for rust, contamination, deformation and bend. |
| C. |
Check terminal tightening condition:
Insert a spare male terminal into a female terminal, and then check terminal tightening conditions. |
| D. |
Pull lightly on individual wires to ensure that each wire is secured in the terminal. 
|
|
| 3. |
Repair Method of Connector Terminal
| A. |
Clean the contact points using air gun and/or shop rag.
|
Never use sand paper when polishing the contact points, otherwise the contact point may be damaged. |
|
| B. |
In case of abnormal contact pressure, replace the female terminal.
|
|
Wire Harness Inspection Procedure
| 1. |
Before removing the wire harness, check the wire harness position and crimping in order to restore it correctly. |
| 2. |
Check whether the wire harness is twisted, pulled or loosened. |
| 3. |
Check whether the temperature of the wire harness is abnormally high. |
| 4. |
Check whether the wire harness is rotating, moving or vibrating against the sharp edge of a part. |
| 5. |
Check the connection between the wire harness and any installed part. |
| 6. |
If the covering of wire harness is damaged; secure, repair or replace the harness. |
Electrical Circuit Inspection Procedure
? Check Open Circuit
| 1. |
Procedures for Open Circuit
If an open circuit occurs (as seen in [FIG. 1]), it can be
found by performing Step 2 (Continuity Check Method) or Step 3 (Voltage
Check Method) as shown below. 
|
| 2. |
Continuity Check Method
|
When measuring for resistance, lightly shake the wire harness above and below or from side to side. |
Specification (Resistance)
1? or less > Normal Circuit
1M? or Higher > Open Circuit
|
| A. |
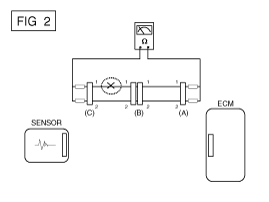
Disconnect connectors (A), (C) and measure resistance between connector (A) and (C) as shown in [FIG. 2].
In [FIG.2.] the measured resistance of line 1 and 2 is higher
than 1M? and below 1 ? respectively. Specifically the open circuit
is line 1 (Line 2 is normal). To find exact break point, check sub line
of line 1 as described in next step. 
|
| B. |
Disconnect connector (B), and measure for resistance between
connector (C) and (B1) and between (B2) and (A) as shown in [FIG. 3].
In this case the measured resistance between connector (C)
and (B1) is higher than 1M? and the open circuit is between terminal 1
of connector (C) and terminal 1 of connector (B1). 
|
|
| 3. |
Voltage Check Method
| A. |
With each connector still connected, measure the voltage
between the chassis ground and terminal 1 of each connectors (A), (B)
and (C) as shown in [FIG. 4].
The measured voltage of each connector is 5V, 5V and 0V respectively. So the open circuit is between connector (C) and (B). 
|
|
? Check Short Circuit
| 1. |
Test Method for Short to Ground Circuit
| A. |
Continuity Check with Chassis Ground |
If short to ground circuit occurs as shown in [FIG. 5], the
broken point can be found by performing Step 2 (Continuity Check Method
with Chassis Ground) as shown below. 
|
| 2. |
Continuity Check Method (with Chassis Ground)
|
Lightly shake the wire harness above and below, or from side to side when measuring the resistance. |
Specification (Resistance)
1? or less > Short to Ground Circuit
1M? or Higher > Normal Circuit
|
| A. |
Disconnect connectors (A), (C) and measure for resistance between connector (A) and Chassis Ground as shown in [FIG. 6].
The measured resistance of line 1 and 2 in this example is
below 1 ? and higher than 1M? respectively. Specifically the short
to ground circuit is line 1 (Line 2 is normal). To find exact broken
point, check the sub line of line 1 as described in the following step. 
|
| B. |
Disconnect connector (B), and measure the resistance between
connector (A) and chassis ground, and between (B1) and chassis ground as
shown in [FIG. 7].
The measured resistance between connector (B1) and chassis
ground is 1? or less. The short to ground circuit is between terminal 1
of connector (C) and terminal 1 of connector (B1). 
|
|
? Testing For Voltage Drop
This test checks for voltage drop along a wire, or through a connection orswitch.
| 1) |
Connect the positive lead of a voltmeter to the end of the
wire (or to the side of the connector or switch) closest to the battery. |
| 2) |
Connect the negative lead to the other end of the wire. (or the other side of the connector or switch) |
| 4) |
The voltmeter will show the difference in voltage between the
two points. A difference, or drop of more than 0.1 volts (50mV in 5V
circuits), may indicate a problem. Check the circuit for loose or dirty
connections. |

Symptom Troubleshooting Guide Chart
Main symptom
| Diagnostic procedure
| Also check for
|
Unable to start (Engine does not turn over)
|
| 3. |
Inhibitor switch (A/T) or clutch start switch (M/T) |
|
|
Unable to start (Incomplete combustion)
|
| 2. |
Check the fuel pressure.
(Refer to Fuel Delivery System - "Fuel Pressure Test") |
| 3. |
Check the ignition circuit.
|
| 4. |
Troubleshooting the immobilizer system.
(In case of immobilizer lamp flashing) |
|
| • |
Slipped or broken timing belt |
|
Difficult to start
|
| 2. |
Check the fuel pressure.
(Refer to Fuel Delivery System - "Fuel Pressure Test") |
| 3. |
Check the ECT sensor and circuit (Check DTC) |
| 4. |
Check the ignition circuit.
|
|
|
Poor idling (Rough, unstable or incorrect Idle)
|
| 1. |
Check the fuel pressure.
(Refer to Fuel Delivery System - "Fuel Pressure Test") |
| 2. |
Check the Injector.
(Refer to Engine Control System - "Injector") |
| 3. |
Check the long term fuel trim and short term fuel trim
(Refer to CUSTOMER DATASTREAM) |
| 4. |
Check the idle speed control circuit (Check DTC) |
| 5. |
Inspect and test the Throttle Body |
| 6. |
Check the ECT sensor and circuit (Check DTC) |
|
|
Engine stall
|
| 2. |
Check the fuel pressure.
(Refer to Fuel Delivery System - "Fuel Pressure Test") |
| 3. |
Check the idle speed control circuit (Check DTC) |
| 4. |
Check the ignition circuit.
|
| 5. |
Check the CKPS Circuit (Check DTC) |
|
|
Poor driving (Surge)
|
| 1. |
Check the fuel pressure.
(Refer to Fuel Delivery System - "Fuel Pressure Test") |
| 2. |
Inspect and test Throttle Body |
| 3. |
Check the ignition circuit.
|
| 4. |
Check the ECT Sensor and Circuit (Check DTC) |
| 5. |
Test the exhaust system for a possible restriction.
|
| 6. |
Check the long term fuel trim and short term fuel trim.
(Refer to CUSTOMER DATASTREAM) |
|
|
Knocking
|
| 1. |
Check the fuel pressure.
(Refer to Fuel Delivery System - "Fuel Pressure Test") |
| 2. |
Inspect the engine coolant.
|
| 3. |
Inspect the radiator and the electric cooling fan.
|
| 4. |
Check the spark plugs.
|
|
|
Poor fuel economy
|
| 1. |
Check customer's driving habitsIs
· A/C on full time or the defroster mode on?
· Are tires at correct pressure?
· Is excessively heavy load being carried?
· Is acceleration too much, too often? |
| 2. |
Check the fuel pressure.
(Refer to Fuel Delivery System - "Fuel Pressure Test") |
| 3. |
Check the injector.
(Refer to Engine Control System - "Injector") |
| 4. |
Test the exhaust system for a possible restriction |
| 5. |
Check the ECT sensor and circuit |
|
|
Hard to refuel (Overflow during refueling)
|
| 1. |
Test the canister close valve.
(Refer to Engine Control System - "Canister Close Valve) |
| 2. |
Inspect the fuel filler hose/pipe
· Pinched, kinked or blocked?
· Filler hose is torn |
| 3. |
Inspect the fuel tank vapor vent hose between the EVAP. canister and air filter |
| 4. |
Check the EVAP. canister |
|
| • |
Malfunctioning gas station filling nozzle (If this problem occurs at a specific gas station during refueling) |
|
Special Service Tools
ItemIllustrationApplicationFuel Pressure Gauge(09353-24100)Measuring the fuel line pressureFuel Pressure Gauge Adapter(09353-02100)Connection between the high pressure fuel ...
See also:
Low tire pressure position telltale
When the tire pressure monitoring system warning indicators are illuminated,
one or more of your tires is significantly under-inflated. The low tire pressure
position telltale light will indicate ...
Smart key antenna Repair procedures
Removal
Interior 1 Antenna
1.
Disconnect the negative(-) battery terminal.
2.
Remove the main crash pad.
(Refer to Body - "Main Crash Pad Assembly")
3.
Remove the interior 1 antenna (A) ...
Components and Components Location
Components
1. Driver Airbag (DAB)2. Steering Wheel3. Clock Spring4. Passenger Airbag (PAB)5. Side Airbag (SAB)6. Curtain Airbag (CAB)7. Knee Airbag (KAB)8. Seat Belt Pretensioner (BPT)9. Front Im ...